發表時間: 2025-12-01 10:17:21
作者: 石油化工設備維護與檢修網
瀏覽: 680
泵的選型
泵選型設計
泵的選型主要有以下幾個步驟:
1.選型參數的確定;
2.泵類型、系列和型號的確定;
3.原動機的確定;
4.軸封型式的確定;
5.聯軸器的選用
下面將詳細介紹各步驟如何進行選型,供大家參考。文中將所需查表得的數據已全部附表,篇幅較長,也可以直接跳轉至需要的步驟。

選型參數的確定
1. 輸送介質的物理化學性能
輸送介質的物理化學性能直接影響泵的性能、材料和結構,是選型時需要考慮的重要因素。介質的物理化學性能包括介質名稱、介質特性(如腐蝕性、磨蝕性、毒性等)、固體顆粒含量及顆粒大小、密度、黏度、汽化壓力等。必要時還應列出介質中的氣體含量,說明介質是否易結晶等。
2. 工藝參數工藝參數
是泵選型的最重要依據,應根據工藝流程和操作變化范圍慎重確定。
①流量Q 指工藝裝置生產中,要求泵輸送的介質量,工藝人員一般應給出正常、最小和最大流量。泵數據表上往往只給出正常和額定流量。選泵時,要求泵的額定流量不小于裝置的最大流量,或取正常流量的1.1~1.15倍。
②揚程H 指工藝裝置所需的揚程值,也稱計算揚程。一般要求泵的額定揚程為裝置所需揚程的1.05倍。
③進口壓力Ps和出口壓力Pd 指泵進出接管法蘭處的壓力,進出口壓力的大小影響到殼體的承壓和軸封的要求。
④溫度T 指泵的進口介質溫度,一般應給出工藝過程中泵進口介質的正常溫度、最低溫度和最高溫度。
⑤裝置汽蝕余量NPSHa 也稱有效汽蝕余量。
⑥操作狀態 分為連續操作和間歇操作兩種。
3. 現場條件
現場條件包括泵的安裝位置(室內、室外)、環境溫度、相對濕度、大氣壓力、大氣腐蝕狀況及爆炸危險區域的劃分等條件。
類型、系列和型號確定
1.泵的類型確定
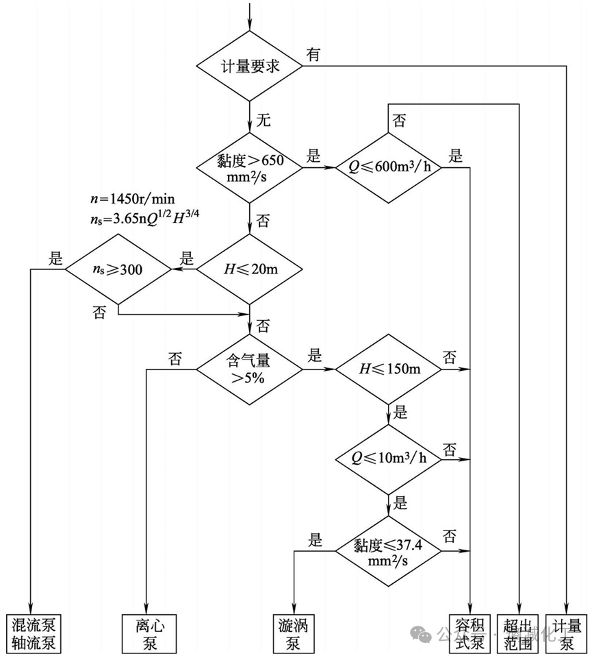
泵的類型應根據裝置的工藝參數、輸送介質的物理和化學性質、操作周期和泵的結構特性等因素合理選擇。如圖所示為泵類型選擇框圖,可供選型時參考。根據該框圖可以初步確定符合裝置參數和介質特性要求的泵類型。離心泵具有結構簡單、輸液無脈動、流量調節簡單等優點,因此除以下情況外,應盡可能選用離心泵。

①有計量要求時,選用計量泵。
②揚程要求很高、流量很小且無合適小流量、高揚程離心泵可選用時,可選用往復泵,如汽蝕要求不高時也可選用漩渦泵。
③揚程很低、流量很大時,可選用軸流泵和混流泵。
④介質黏度較大(650~1000mm2/s)時,可考慮選用轉子泵,如螺桿泵或往復泵;黏度特別大時,可選用特殊設計的高黏度螺桿泵和高黏度往復泵。
⑤介質含氣量大于5%,流量較小且黏度小于37.4mm2/s時,可選用漩渦泵。如允許流量有脈動,可選用往復泵。
⑥對啟動頻繁或灌泵不便的場合,應選用具有自吸性能的泵,如自吸式離心泵、自吸式漩渦泵、容積式泵等。
2.泵系列的確定
泵系列是指泵廠生產的同一類結構和用途的泵,如IS型清水泵、AY型油泵、CZ型化工流程泵、GSG型臥式筒形泵等。當泵的類型確定后,就可以根據工藝參數和介質特性來選擇泵的系列及材料。
如確定選用離心泵后,可進一步考慮如下項目。
①根據介質特性決定選用哪種特性泵,如清水泵、耐腐蝕泵,或化工流程泵和雜質泵等。介質為劇毒、貴重或有放射性等不允許泄漏的物質時,應考慮選用無泄漏泵,如屏蔽泵、磁力泵或帶有泄漏液收集和泄漏報警裝置的雙機械密封。介質為液化烴等易揮發液體時,應選擇低汽蝕余量泵,如立式筒袋泵。
②根據現場安裝條件選擇臥式泵、立式泵(含液下泵、管道泵)。
③根據流量大小選用單吸泵、雙吸泵或小流量離心泵。
④根據揚程高低選用單級泵、多級泵或高速離心泵、旋殼泵等。
以上各項確定后即可根據各類泵中不同系列泵的特點及生產廠的條件,選擇合適的泵系列及生產廠。
最后根據裝置的特點及泵的工藝參數,決定選用哪一類制造、檢驗標準。如要求較高時,可選SH/T 3139和API 610標準;要求一般時,可選SH/T 3140和GB 5656(ISO 5199)或ASME 73.1M/73.2 M標準。
如確定選用計量泵后,可進一步考慮如下項目。
①當介質為易燃、易爆、劇毒及貴重液體時,常選用隔膜計量泵。為防止隔膜破裂,介質與液壓油混合引起事故,可選用雙隔膜計量泵并帶隔膜破裂報警裝置。
②流量調節一般為手動行程調節,如需自動調節時可選用電動或氣動行程調節方式。
3.泵型號的確定
泵的類型、系列和材料選定后就可以根據泵廠提供的樣本及有關資料確定泵的型號(即規格)。
①容積式泵型號的確定
a.工藝要求的額定流量Q和額定出口壓力Pd的確定 額定流量Q一般直接采用最大流量,如缺少最大流量值時,取正常流量的1.1~1.15倍。額定出口壓力Pd指泵出口處可能出現的最大壓力值。通常為出口管道安全閥的設定壓力。
b.查容積式泵樣本或技術資料給出的泵的額定流量[Q]和額定壓力[p]額定流量[Q]指容積式泵輸出的最大流量。可通過旁路調節和改變行程等方法達到工藝要求的流量。額定壓力[p]指容積式泵允許的最大出口壓力。
c.選型判據 符合以下條件者即為初步確定的泵型號。流量Q≤[Q],且Q越接近[Q]越合理;壓力pd≤[p],且p越接近[p]越合理。
d.校核泵的汽蝕余量 要求泵的必需汽蝕余量NPSHr小于裝置汽蝕余量NPSHa,如不合乎此要求,需降低泵的安裝高度,以提高NPSHa值;或向泵廠提出要求,以降低NPSHr值;或同時采用上述兩種方法,最終使NPSHr<(NPSHa-安全裕量S)。
當符合以上條件的泵不止一種時,應綜合考慮選擇效率高、價格低和可靠性高的泵。
②離心泵型號的確定
a.額定流量和揚程的確定 額定流量一般直接采用最大流量,如缺少最大流量值時,常取正常流量的1.1~1.15倍。額定揚程一般取裝置所需揚程的1.05倍。對黏度大于20mm2/s或含固體顆粒的介質,需換算成輸送清水時的額定流量和揚程,再進行以下工作。
b.查系列型譜圖 按額定流量和額定揚程查出初步選擇的泵型號,可能為一種,也可能為兩種以上。
c.校核 按性能曲線校核泵的額定工作點是否落在泵的高效工作區內;校核泵的裝置汽蝕余量,即(NPSHa-必需汽蝕余量NPSHr)是否符合要求。當不能滿足時,應采取有效措施加以實現。
當符合上述條件者有兩種以上規格時,要選擇綜合指標高者為最終選定的泵型號。具體可以比較以下參數:效率(泵效率高者為優)和價格(泵價格低者為優)。
原動機確定
1. 類型的確定
泵的原動機類型應根據動力來源、工廠或裝置能量平衡、環境條件、調節控制以及經濟效益而定。
泵常用的原動機類型有電動機和汽輪機等。常用的電動機是三相交流異步鼠籠式電動機,如Y型電動機、YB型隔爆型電動機、YA增安型電動機等。當需要改善裝置蒸汽平衡時,對裝置中的大型泵或需調速等要求的泵,可采用汽輪機。
2. 電動機類型的確定
根據石油和化工裝置的特點,工業用泵的驅動電動機應選用全封閉電動機,其防護等級一般為IP55或IP54。當泵在有氣體或蒸汽爆炸危險場合使用時,應選用防爆電動機。
3. 變速原動機
對于變速原動機,應設計成在調速器調節范圍內(調速器的調節范圍根據主機來確定)的任何轉速下都能連續運轉。
4. 變頻器
當采用變頻器調速時,應滿足以下要求。
①除另有規定外,變頻器應采用恒扭矩輸出。
②變頻器的適用功率應大于或等于電動機額定輸出功率的1.1倍。
5. 原動機功率的確定
①泵的軸功率Pa計算
a.葉片式泵

b.容積式泵

②原動機的配用功率P 原動機的配用功率P一般按下式計算



軸封型式的確定
軸封是防止泵軸與殼體處泄漏而設置的密封裝置。常用的軸封型式有填料密封、機械密封和動力密封。
往復泵的軸封通常是填料密封。當輸送不允許泄漏的介質時,可采用隔膜式往復泵。旋轉式泵(含葉片式泵、轉子泵等)的軸封主要有填料密封、機械密封和動力密封。
1. 填料密封
填料密封結構簡單、價格便宜、維修方便,但泄漏量大、功耗損失大。因此填料密封用于輸送一般介質,如水;一般不適用于石油及化工介質,特別是不能用在貴重、易爆和有毒介質中。
2. 機械密封
機械密封(也稱端面密封)的密封效果好,泄漏量很小,壽命長,但價格貴,加工、安裝、維修、保養比一般密封要求高。機械密封適用于輸送石油及化工介質,可用于各種不同黏度、強腐蝕性和含顆粒的介質。
3. 動力密封
動力密封可分為背葉片密封和副葉輪密封兩類。泵工作時靠背葉片(或副葉輪)的離心力作用使軸封處的介質壓力下降至常壓或負壓狀態,使泵在使用過程中不泄漏。停車時離心力消失,背葉片(或副葉輪)的密封作用失效,這時靠停車密封裝置起到密封作用。
與背葉片(或副葉輪)配套的停車密封裝置中較多地采用填料密封。填料密封有普通式和機械松緊式兩種。普通式填料密封與一般的填料密封相似,要求軸封處保持微正壓,以避免填料的干摩擦。機械松緊式填料停車密封采用配重,使泵在運行時填料松開,停車時填料壓緊。
為保證停車密封裝置的壽命,減少泵的泄漏量,對采用動力密封的泵,泵進口壓力應有限制,即

動力密封性能可靠,價格便宜,維修方便,適用于輸送含有固體顆粒較多 的介質,如磷酸工業中的礦漿泵、料漿泵等。缺點是功率損失較機械密封大, 且其停車密封裝置的壽命較短。
聯軸器的選用
泵用聯軸器一般選用撓性聯軸器,目的是傳遞功率,補償泵軸與電動機軸的相對位移,降低對聯軸器安裝的精確對中要求,緩和沖擊,改變軸系的自振頻率和避免發生危害性振動等。
1. 泵用聯軸器的種類
泵常用聯軸器有彈性柱銷聯軸器和金屬疊片式聯軸器兩種。
①彈性柱銷聯軸器 彈性柱銷聯軸器以柱銷與兩半聯軸器的凸緣相連,柱銷的一端以圓錐面和螺母與半聯軸器凸緣上的錐形銷孔形成固定配合,另一端帶有彈性套,裝在另一個半聯軸器凸緣的柱銷孔中。彈性套用橡膠制成,

彈性套柱銷聯軸器屬于非金屬彈性元件聯軸器,采用GB/T 5014—2003標準設計,其結構簡單,無潤滑,安裝方便,更換容易,而且不要求很高的對中精度,常用于功率較小的泵組中。國內有許多廠家生產。
②金屬疊片式聯軸器 我國目前生產的金屬疊片式聯軸器,也稱膜片式聯軸器(如JB/T 9147—1999),采用一組厚度很薄的金屬彈簧片制成各種形狀,用螺栓分別與主從動軸上的兩半聯軸器連接。按API 671定義,應屬于“disccoupling”(金屬疊片式聯軸器)范疇。其特點是結構簡單,無潤滑,抗高溫,安裝方便,更換容易,可靠性高,傳遞扭矩大。

2. 泵用聯軸器的要求、標準和工況系數
API有關泵標準對聯軸器的要求,泵用聯軸器的型式、標準及工況系數見下表。

危險區域使用的泵的聯軸器,其護罩應使用不產生火花的材料,如鋁、鋁合金、銅等。
3. 聯軸器規格的確定
聯軸器的計算轉矩Tc按下式計算。


查樣本或技術資料上給出的聯軸器具體規格的公稱轉矩[Tn]、許用轉速[n],應滿足Tc≤[Tn],n≤[n]。
此外主、從動端的軸徑應小于該規格的最大徑向尺寸[D],原動機的脫扣轉速(跳閘轉速)應小于該規格的許用轉速[n],軸向尺寸[LO]應滿足泵布置的要求。當轉矩、轉速相同,主、從動端軸徑不相同時,應按大軸徑選擇聯軸器型號。
來源:熵減化工